連載四 | 源牌冰蓄冷技術設計與應用
2022-11-04
冰蓄冷系統流程
冰蓄冷系統根據主機與蓄冰裝置的相對位置,分為并聯流程、主機上游串聯流程與主機下游串聯流程三種形式。?
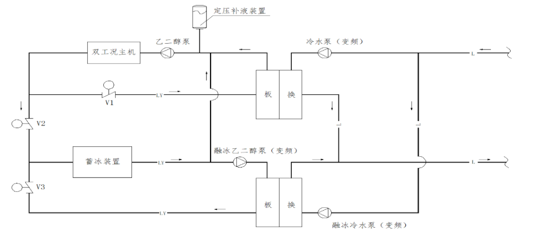
并聯系統
并聯系統是雙工況機組和蓄冰設備在系統中并聯,此模式有以下特點:
■系統可兼顧雙工況機組與蓄冰設備的容量和效率;
■雙工況主機與蓄冰設備并聯分擔冷負荷;
■單釋冷供冷時,溶液泵能耗較低;
■ 雙工況主機與蓄冰設備的入口溫度相同,一般進出口溫度設計為10/5℃,蓄冰裝置融冰速度快;
■末端空調系統一般為常規7℃供冷系統;
■并聯系統的控制相對復雜,主機與融冰冷量分配是通過調節流量來實現,融冰優先策略較難實現。

并聯系統流程(無基載主機)示意圖

并聯系統流程(有基載主機)示意圖
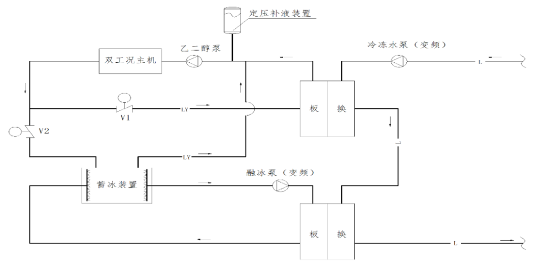
串聯系統
按雙工況主機和蓄冰設備在系統中的相對位置,可分為雙工況主機上游串聯和雙工況主機下游串聯兩種模式。

主機上游串聯系統流程(無基載主機)示意圖

主機上游串聯系統流程(有基載主機)示意圖
上圖為內融冰主機上游串聯系統流程簡圖,夜間雙工況主機運行制冰模式,系統可以實現以下運行模式:
運行模式 | 雙工況主機 | 乙二醇溶液泵 | 板換二次側冷凍水泵 | V1 | V2 | V3 | V4 | V5 |
單蓄冰 | 開/蓄冰 | 開 | 關 | 開 | 關 | 開 | 關 | 關 |
融冰單供冷 | 關 | 開 | 開 | 開/調節 | 關/調節 | 關 | 開 | 開 |
雙工況主機供冷 | 開/空調 | 開 | 開 | 關 | 開 | 關 | 開 | 關 |
雙工況主機與蓄冰裝置聯合供冷 | 開/空調 | 開 | 開 | 調節 | 調節 | 調節 | 調節 | 關 |
主機下游串聯系統流程(無基載主機)示意圖
上圖為內融冰主機下游串聯系統流程簡圖,夜間雙工況主機運行制冰模式,系統可以實現運行模式同主機上游系統。

主機上游串聯系統流程(外融冰)示意圖
上圖為外融冰主機上游串聯系統流程簡圖,夜間雙工況主機運行制冰模式。日間雙工況主機和融冰聯合供冷。
不同的系統流程形式具有不同的性能特點,總結如下表:
冰蓄冷系統流程形式及特點
流程 | 系統特點 | 適用蓄冰裝置 | |
并聯流程 | 1) 冰槽出水設計供水溫度一般為5℃,供回水溫差為5℃; 2) 主機效率高; 3) 控制相對復雜,融冰優先較難實現; 4) 常用于末端供回水溫度為7/12℃的常規系統。 | 封裝式(冰球) 內融冰盤管 | |
串聯 流程 | 主機 下游 | 1) 冰槽出水設計供水溫度一般為6~7℃,供回水溫差為7~8℃; 2) 主機出口溫度3~4℃,主機效率較低; 3) 控制簡單,融冰優先難實現; 4) 可用于常規及大溫差低溫送風系統。 | 完全凍結式內融冰盤管 |
主機 上游 | 1) 冰槽出口設計供水溫度為1~4℃,供回水溫度差為7~10℃; 2) 主機效率最高; 3) 控制簡單,主機優先、融冰優先易實現; 4) 可用于常規、大溫差低溫送風系統及區域供冷系統。 | 不完全凍結式內融冰盤管 外融冰盤管 | |
▓ 對于不完全凍結式蓄冰裝置,采用主機上游串聯流程是最佳選擇
主機上游的串聯系統與主機下游相比,由于制冷機在較高的蒸發溫度下工作,制冷機的效率提高,蒸發溫度每提高1℃,制冷機效率可提高3%左右。不完全動結式盤管蓄冰裝置可提供恒定的低溫出口溫度,非常匹配主機上游的串聯系統形式。
根據理論及多個項目的工程實踐經驗,在一般的民用及工業建筑中推薦采用主機上游的串聯系統模式。旨在最大限度的降低蓄冰系統的初投資、運行成本及管理費用。但是如果需要較大的融冰速度以滿足部分地區避峰運行的要求則不完全動結式盤管亦可采用并聯流程。

